Qingdao Rui Li Jian Hardware Co.

2023/04/04 16:04

1. The Outline Photo Of The Product

The Operating Instructions Of Self-propelled Cranking Lifting Platform 


2. Overview

GTK series aerial work platform is a new generation of vertical and scissor lift machinery. It can be widely used in stations, wharves, hotel halls, warehouses, workshops and high-altitude operations in power supply and building decoration. This machine has the advantages of light weight, convenient movement, simple operation, large working area, especially the ability to work across obstacles, etc. It is an ideal machine for climbing work.

The newly developed SQPT lifting platform of our company is powered by a diesel engine, self-lifting and self-propelling, without power supply, and can rotate 360 degrees, with better performance.

The company's products have passed strict quality inspections before leaving the factory, and all economic and technical indicators have reached advanced levels.


3. Main performance parameters

 

Technical parameters of GTK series hydraulic aerial work platform

Model

Unit

Item

GTK-8

GTK-9

GTK-10

GTK-11

GTK-12

GTK-14

Working height

M

10

11

12

13

14

16

Lifting height

M

8

9

10

11

12

14

Rated load

Kg

200

200

200

200

200

200

voltage

V

12V

12V

12V

12V

12V

12V

Machine quality

Kg

1700

1800

1900

2000

2100

2200

Dimensions length * width * height

M

3800*1800*2600

3800*1800*2600

3800*1800*2600

3800*1800*2900

3800*1800*2900

5200*1800*2900

Maximum working range

M

3.5

3.5

3.5

3.8

3.8

4.3

Lifting speed

M/s

0.04-0.07

work pressure

Mpa

8

Wind resistance


≤5 Grades

Walking speed

Km/h

15-20Km


4. How to use

1. Before use, first check whether the diesel engine, gearbox, gear box and fuel tank of the lift are fully filled.

2. Start the diesel engine and drive according to normal motor vehicle driving standards.

3. Before the lifting operation, the outrigger should be opened first. The specific steps are: turn the rotary valve to align the arrow with the closing position, press down the manual valve operating lever to make the whole machine leave the ground. When the ground is uneven, you can turn the rotary valve. The valve adjusts the height of each leg to make it reach the level of the whole machine.

4. Adjustment of the rotary valve: first, when the arrow of the rotary valve points to Hetong, press the handle leg down and push the handle up and put it away at the same time; Secondly, the rotary valve can also adjust the expansion and contraction of any leg, as long as the rotary valve arrow Point to the gear you want to adjust the outriggers, then press the joystick down, the outriggers will open, conversely, push the joystick up, the outriggers will be retracted.

5. When the elevator is working up, turn the knob switch, turn on the power, check the indicator light of the voltmeter and check whether the voltage is normal.

6. To go up, press the button first (1) When the travel switch is in place, turn off the power and then press the button Ⅱ. To go down, press down Ⅰ and Ⅱ in sequence.

7. The speed of the lowering is adjusted by the lowering I and lowering II screws in the control valve cabinet. If the speed is fast, tighten it; if it is slow, loosen it and adjust which arm it is.

8. When rotating, the folding arm must be lifted to 90 degrees before it can rotate and work. When rotating, press the control button to rotate left and right and pay attention when descending. Rotate the folding arm to a horizontal position before it can be lowered. It is strictly forbidden to stand under the folded arms during work.

9. When the elevator is working and the power supply fails, you can press the spool of the solenoid valve to make it drop.

 

5. Common Hydraulic System Failures And Troubleshooting Methods

Symptoms

Reason

Elimination Method

The manned platform does not rise

Insufficient hydraulic oil

Fill up the hydraulic oil

The manned platform does not rise

Oil inlet pipe leaks

Tighten the oil pipe joint

The manned platform does not rise

Workload is too heavy

Check for overload

The manned platform does not rise

oil spill

Exclude oil spill

The manned platform does not rise

hydraulic cylinder with air

remove the air

The manned platform does not rise

Damaged seal

Replace the seal

The manned platform does not rise

There are foreign objects in the solenoid valve or one-way valve

Clean the solenoid valve or check valve

Down failure, solenoid valve failure

The adjustment screw of the benefit flow valve is loose or foreign matter

Adjust the pressure, clean the foreign matter, push the slide bar with the ejector rod to lower the platform for maintenance

Cylinder oil leakage

Cylinder seals are worn, and the seal is not working

Replacement Parts and Seals

Cylinder down

There is foreign matter in the solenoid valve, and the seal is poor

Disassemble and wash the solenoid valve, replace components

pressure drop

The oil suction port is blocked, and the oil inlet port of the oil pump is loose

Clean the oil suction port, clean the oil suction filter

Descent failure

Solenoid valve failure

Replace solenoid valve

manned platform crawl

There is air in the oil system

Full stroke and no load times

manned platform crawl

Pressure valve too high

Readjust the pressure valve

Platform lifting noise is too loud

Abnormal oil system

Check the oil system

Platform lifting noise is too loud

Too much load

lighten the load


6. Notice

 

1. The operating load shall not exceed the maximum carrying capacity;

2. The pressure of the hydraulic system shall not exceed 8Mpa;

3. When working outdoors, the maximum wind force shall not exceed level 5;

4. When climbing, it is strictly forbidden to vibrate violently in the platform;

5. When operating under the allowable wind force, it is strictly forbidden to artificially generate sudden lateral horizontal force. Generally, it shall not exceed the range of 15Kg;

6. When working at heights, the whole machine shall not move horizontally to change the working place;

7. It is strictly forbidden to use the outriggers without opening;

8. When walking, drive cautiously, be flexible in direction, and adjust the brakes properly.

 

7. Repair And Maintenance

1. After completing the operation, the platform should return to the transportation stop state and cut off the power supply.

2. It should be parked indoors to avoid rain erosion.

3. The pins between the outriggers, screw rods and arms should be refueled frequently to keep them lubricated.

4. For the newly used platform, the hydraulic oil should be replaced once after two months of operation for the first time, and it can be replaced later depending on the working conditions. The refueling equipment should be clean, and the oil suction net of the oil pump should be cleaned regularly. (Hydraulic oil summer 10#, winter 30#)

5. If oil leakage is found in the oil cylinder, the sealing ring should be replaced in time.

6. When replacing hydraulic components, the components should be cleaned, and the openings of components that cannot be assembled temporarily should be blocked first to prevent collisions and debris from entering the oil circuit system.

7. When scrubbing hydraulic components, it is strictly forbidden to use cotton and other fabrics whose fibers are easy to fall off.

 

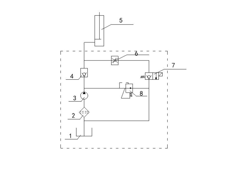
8. Schematic Diagram Of Hydraulic System

 

The Operating Instructions Of Self-propelled Cranking Lifting Platform 

1

Oil Box

2

Oil Filter

3

Oil Pump

4

Check Valve

5

Oil Cylinder

6

Throttle Valve

7

The Electromagnetic Valve

8

Relief Valve


Related Products

x